DEHNsafe
:quality(98)/www.elvatec.ch/store/f/59476251/HDVORSCHAU/924370a2_16-9.jpg)
:quality(98)/www.elvatec.ch/store/f/59476251/HDVORSCHAU/924370a2_16-9.jpg)
- Parafoudre type 3 bipolaire pour équipements 230 V
- Pour montage dans les boîtes d'encastrement et les goulottes
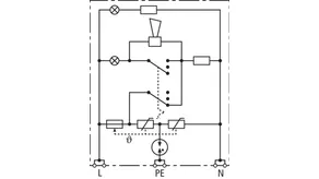
- Sécurité élevée grâce au circuit de protection en étoile anti-méprise
- Indication optique multiple de fonctionnement
- Fonction acoustique programmable
- Bornes de raccordement pour câblage en V
- Indépendant du type de prise
Détails
:quality(98)/www.elvatec.ch/store/f/59476253/HDVORSCHAU/924370a4_Kat.jpg)
:quality(98)/www.elvatec.ch/store/f/59476253/HDVORSCHAU/924370a4_Kat.jpg)
:quality(98)/www.elvatec.ch/store/f/59476254/HDVORSCHAU/924370a5_Kat.jpg)
:quality(98)/www.elvatec.ch/store/f/59476254/HDVORSCHAU/924370a5_Kat.jpg)
:quality(98)/www.elvatec.ch/store/f/59476252/HDVORSCHAU/924370a3_Kat.jpg)
:quality(98)/www.elvatec.ch/store/f/59476252/HDVORSCHAU/924370a3_Kat.jpg)
Référence de la pièce 924370 DSA 230 LA
GTIN 4013364081321, Clients tariffs no (UE): 85363010, Poids brut: 88.00 g, Prix unitaire: 1.00 pièce(s)
Caractéristiques techniques
SPD selon NF EN 61643-11/... CEI 61643-11 | Type 3/Classe III |
Tension max. de régime permanent AC (UC ) | 255 V (50/60 Hz) |
Courant nominal de décharge (8/20 µs) (In ) | 3 kA |
Courant de décharge total (8/20 µs) [L+N-PE] (Itotal ) | 5 kA |
Niveau de protection en tension [L-N] / [L/N-PE] (UP ) | ≤ 1250 / ≤ 1500 V |
Protection max. contre les surintensités | B 16 A |
Indication de fonctionnement/de défaut | voyant rouge + signal sonore |
Indication de fonctionnement | voyant vert |