DEHNsafe
:quality(98)/www.elvatec.ch/store/f/58410104/HDVORSCHAU/924370a2_16-9.jpg)
:quality(98)/www.elvatec.ch/store/f/58410104/HDVORSCHAU/924370a2_16-9.jpg)
- Zweipoliger Überspannungsschutz für 230 V-Endgeräte
- Zum Einsatz in Geräteeinbaudosen und in Kabelkanälen
- Erhöhte Sicherheit durch verwechslungssichere Y-Schutzbeschaltung
- Optische Mehrfach-Betriebsanzeige
- Programmierbare Akustikfunktion
- Anschlussklemmen zur Durchgangsverdrahtung
- Unabhängig vom Steckdosen-Design
Details
:quality(98)/www.elvatec.ch/store/f/58410105/HDVORSCHAU/924370a3_Kat.jpg)
:quality(98)/www.elvatec.ch/store/f/58410105/HDVORSCHAU/924370a3_Kat.jpg)
:quality(98)/www.elvatec.ch/store/f/58410106/HDVORSCHAU/924370a4_Kat.jpg)
:quality(98)/www.elvatec.ch/store/f/58410106/HDVORSCHAU/924370a4_Kat.jpg)
:quality(98)/www.elvatec.ch/store/f/58410107/HDVORSCHAU/924370a5_Kat.jpg)
:quality(98)/www.elvatec.ch/store/f/58410107/HDVORSCHAU/924370a5_Kat.jpg)
Art.-Nr. 924370 DSA 230 LA
GTIN 4013364081321, Zolltarifnr. (EU): 85363010, Bruttogewicht: 88.00 g, VPE: 1.00 Stk.
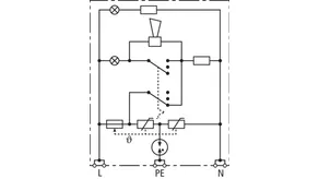
Technische Daten
SPD nach EN 61643-11 / ... IEC 61643-11 | Typ 3 / Class III |
Höchste Dauerspannung AC (UC ) | 255 V (50 / 60 Hz) |
Nennableitstoßstrom (8/20 µs) (In ) | 3 kA |
Gesamtableitstoßstrom (8/20 µs) [L+N-PE] (Itotal ) | 5 kA |
Schutzpegel [L-N] / [L/N-PE] (UP ) | ≤ 1250 / ≤ 1500 V |
Max. netzseitiger Überstromschutz | B 16 A |
Defektanzeige | rotes Licht + Hupe |
Betriebsanzeige | grünes Licht |